電話:0713-2115858
0713-2115868
電話:0713-2115858
0713-2115868

產品性能:
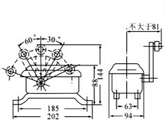
適用于交流50~60Hz;AC380V;DC220V;電流20A的控制線路中,作為限制起重機及各種設備的行程之用。
正常工作在海拔高度1000m,環境溫度-25℃~+40℃,環境濕度80%,防護等級IP44。
組成型號表:
LX22-1 | 單臂單輪式適用于惰性行程不甚大的平移機構 |
LX22-2 | 雙輪式適用于惰性行程較大的平移機構 |
LX22-3 | 重捶式適用于提升機構 |
LX22-4 | 適用于需三個工作位置的平移機構 |
LX22-5 | 適用于速度不大的平移機構 |
LX22-6 | 雙臂雙輪式左右各一個,適用于速度較大的平移機構 |